• AutofillNox

  • Christine864

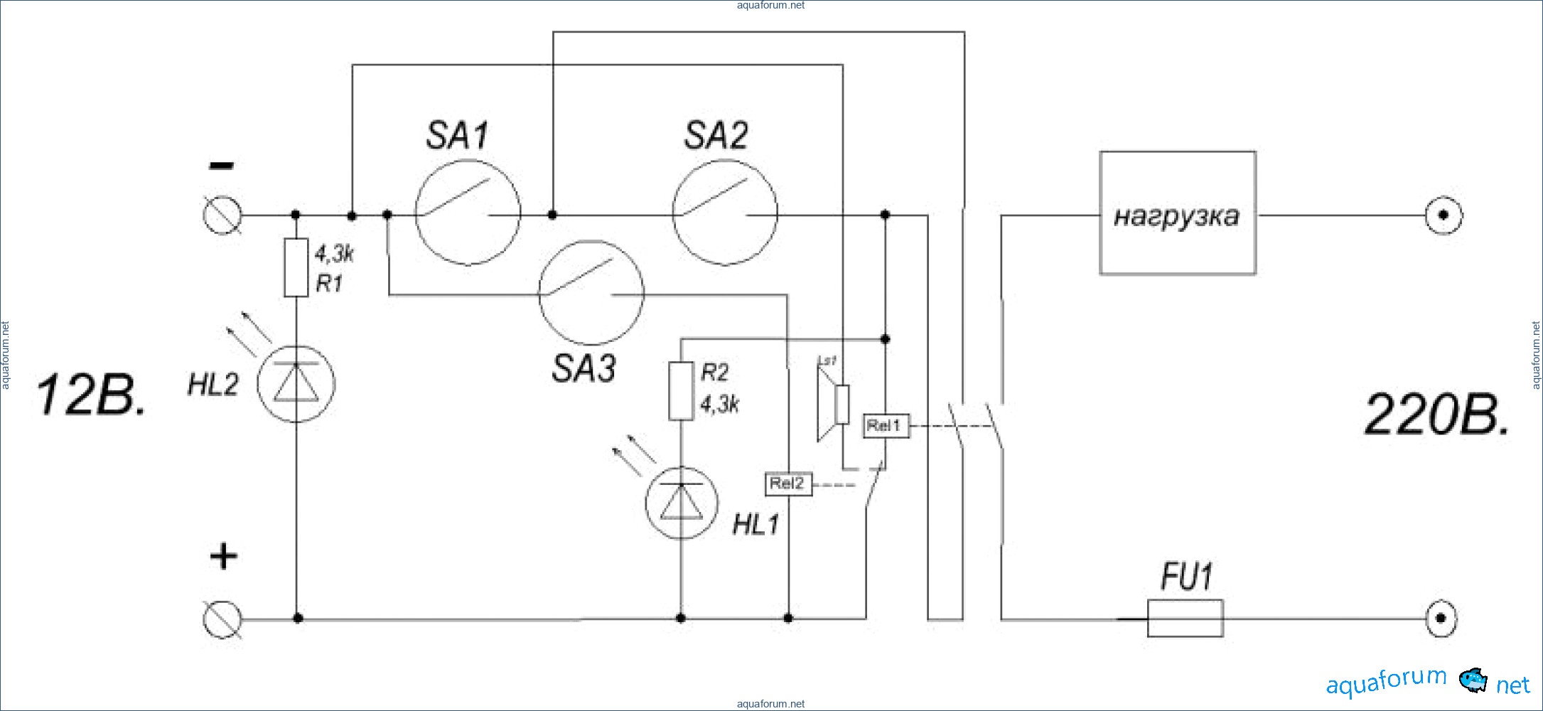
A lot has been written about auto-refilling systems, and my version is not much different from others. In the basic diagram, sensors 1 and 2 are responsible for refilling (upper and lower levels), while sensor 3, the "emergency" one, controls relay 2, thereby disconnecting power from relay 1 and activating the buzzer. The photo shows a simple version made at the client's request, with one reed switch sensor for refilling (on - off) and a second "emergency" sensor that turns off the load and activates the buzzer in case of overflow for any reason.

John3432

, little flowers "crab" -)))

Matthew

Thank you! I mixed up "+" with "-"; I use "minus" for the reed switches. The video is in progress:

Diana3118

In this scheme, it is advisable to choose a reed switch that has contacts rated for a current significantly higher than the activation current of the coil. They tend to stick.

Christina9947

Indeed, with such a connection, the reed switches will not work "long and happily." The relays need to be switched with transistor keys.

Noah1632

I have 4 auto-fill systems in different aquariums, assembled with reed switches and floats from a VAZ, and I haven't had any sticking issues. The scheme is very simple without a backup system, and they have been working for 3 years, with the first one running for 5 years. Where do you buy the reed switches that stick? There is so much hype around these reed switches. I can suggest the simplest option: install two reed switches in series in one unit. The probability of both sticking at the same time is minimal, and for four to stick simultaneously... Why complicate the scheme with a transistor switch? What if the relay contacts stick? Then it would be easier to use a solid-state relay.

Erin2730

I would swap the sensors. Red - working, white - emergency. Other than that - respect and admiration.

Brandy1134

Hello! The sensors are not of my production; they were provided to me and I was told to install them as they are. I will soon post photos of the original sensors.

Patrick4439

Hello everyone! I continue with the topic, the float structure is ready, it is very convenient for precise adjustment, you can adjust the working floats, the emergency float, and everything in general for any sump design.

Timothy

as a sensor, it is used....?

Destiny

The same Vaz floats, cut and filled with epoxy.

Patrick4439

oh, it's kind of creepy

Susan1358

Vitaly, automatic top-off systems in marine aquaristics are certainly necessary, but they must be as reliable as possible, primarily in terms of their components, and then in terms of execution. Probably the most reliable reed switch sensors are those from Crydom, which come in various designs; I preferred the ones with a lever.

Jason5071

I don't argue that Crydom sensors are reliable, but the VAZ ones have also proven themselves well, at least as long as I've been working with them, there have been no failures. Previously, I just installed ready-made sensor designs on a tripod, there were leaks due to lack of sealing, but now this can be resolved by fully filling with epoxy resin.